污水处理技术污泥干燥技术
一、概述:
污水在处理过程中将大部分污染物转化为污泥,污泥中含有复盖面广的各种污染物,包括各种重金属、微量高毒性有机物(PCBs、AOX等)、大量细菌、病毒体和寄生虫卵等致病微生物,处理不当会引起环境卫生和污染问题,容易引起二次污染,我国大规模建设污水处理厂,但污泥处理处理一直被忽视,近年来污水干燥技术发展迅速,介绍一些重要污泥干燥技术。
二、污泥干燥设备的类型
1.根据热介质与污泥的接触方式,可分为:
2.直接加热式:将燃烧室产生的热空气与污泥直接接触混合,加热污泥,蒸发水分,最终得到干污泥制品,是对流干燥技术的应用
3.间接加热式:通过蒸汽和热油介质将燃烧炉产生的热空气传递给加热器壁,从而加热器壁另一侧的湿污泥,蒸发水分去除,是导干技术的应用;
4.“直接间接”联合干燥:即“对流-传导技术”的结合。
5.按设备形式分为:
滚筒式、滚筒式、带式、螺旋式、离心干燥机、淋浴式多效蒸发器、流化床、多盘管式、薄膜式、浆板式等多种形式。
6.根据干燥设备的供给方式和产品形态大致分为两类
一是采用干燥材料混合系统,湿污泥在供给前与一定比例的干泥混合后进入干燥器,产品为球状粒子,是干化、造粒结合的技术,另一是湿污泥直接供给,产品多为粉末状。
三、工作原理和过程
1.直接加热鼓式干燥技术。
工作原理是:脱水后的污泥从污泥漏斗进入混合器,按比例充分混合干燥部分的污泥,使干湿混合污泥的固化率达到50%~60%,然后通过螺旋输送机运输到三通道鼓式干燥器。
转鼓内进入同一端的流速为1.2-1.3m/s,温度为700℃左右的热气流接触混合集中加热,经过25min左右的处理,干燥后的污泥被带有计量装置的螺旋输送机输送到分离器,分离器中干燥器排出的湿热气体被收集热回收,被污染的恶臭气体被输送到生物过滤器处理,达到环境保护要求的排放标准,从分离器排出的干污泥的粒度被控制,通过筛选器将满足要求的污泥粒子输送到储藏室等待处理。
干污泥的干燥度超过92%或更高。干污泥颗粒的直径可以控制在1-4毫米,这主要考虑了使用干污泥作为肥料或园林绿化的可能性。小型干污泥被送入混合器,与湿污泥混合送入鼓式干燥器。用于加热鼓式干燥器的燃烧器可以使用沼气、天然气或热油作为燃料。
分离器分离干燥的污泥和水蒸气,水蒸气几乎带来污泥干燥时消耗的全部热量,这部分热量需要充分回收利用。因此,水蒸气通过冷凝器,冷凝器的冷却水入口温度为20℃,出水温度为55℃,被冷却的气体送到生物过滤器处理完全达到排放标准后排放。
干燥系统的特点是:在无氧环境下操作,不产生灰尘,干燥污泥呈粒状,粒径可控,采用气体回收设计降低了尾气处理成本。
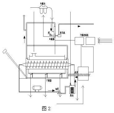
2.间接加热干燥技术。
如图2所示,湿污泥直接进料,间接加热转鼓干燥系统工艺流程图。

脱水后的污泥输送到干燥机的料斗,通过螺旋输送机输送到干燥机内,螺旋输送机可以变频控制定量输送。干燥机由鼓和翼螺杆构成,鼓通过燃烧炉加热,鼓的最大转速为1.5r/min。
叶片螺钉通过循环热油传热,最大转速为0.5r/min。鼓和叶片螺钉同向或反向旋转,污泥可以连续前进干燥,鼓沿长度方向分布在3个燃烧炉的温度区域,分别为370℃、340℃和85℃。叶片螺钉内的热油温度为315℃。
转鼓通过抽气,内部为负压,水蒸气和灰尘不能外逸。通过转鼓和翼片螺杆的推动和加热,污泥逐渐干燥并磨成颗粒,在转鼓后端的低温区通过S形空气止回阀通过干泥螺杆输送器输送到储藏室。污泥蒸发的水蒸气通过系统抽风机输送到冷凝和清洗吸附系统。
该干燥系统的特点是工艺简单,污泥干燥度可控,干燥器的终端产物为粉末状。
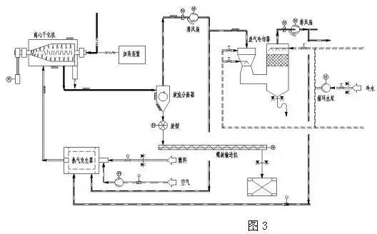
3.离心干燥技术(即脱水干燥一体机)
如图3所示,离心干化机系统工艺流程图。

稀污泥从浓缩池或消化池进入离心干燥机,干燥机内的离心机脱水污泥,机械离心脱水后的污泥以细粉状从离心机出料口高速排出,高热空气以适当的方式引入离心干燥机内部,遇到细粉状污泥,最短时间内干燥到固化率80%左右。
干燥后的污泥颗粒以70℃的气动方式从干燥机排出,与湿气一起进入旋流分离器进行分离。部分湿气进入洗涤塔,洗涤塔湿气中的大部分水分凝结析出,净化后的废气以40℃的温度离开洗涤塔。
该干燥系统的特点是工艺简单,省去了污泥脱水机和从脱水机到干燥机的储存、运输和运输装置。
4.间接多盘干燥技术(珍珠工艺)
其工作原理是:机械脱水后的污泥(含固化率25%~30%)送入污泥缓冲料仓,然后通过污泥泵送至涂层机。涂层机中再循环的干污泥颗粒与输入的脱水污泥混合,在干颗粒核的外层涂上一层湿污泥形成颗粒。这个涂层过程很重要。内核是干的(含固化率>90%),外层是湿污泥。涂有湿污泥的颗粒被送入硬颗粒造粒机(多盘干燥器),倒入造粒机上部,均匀分散在顶层圆盘上。
通过与中央旋转主轴连接的耙臂耙的作用,污泥粒子在上层圆盘上进行圆周运动。污泥粒子从造粒机的上部圆盘由重力作用到造粒机的底部圆盘,粒子在圆盘上运动时直接与加热表面接触干燥。污泥粒子逐渐增大,与蚌中珍珠的形成过程相似,最终形成坚固的粒子也被称为珍珠技术。
干燥后的粒子温度为90℃,粒径为14mm,离开干燥机后,从斗式提升机送到分离料斗,一部分分离回涂层机,剩馀的粒子进入冷却器冷却到40°送到粒子仓库。
污泥干燥过程所需的能量由热油传递,温度为260~230℃的热油在干燥机内空心盘内循环,从干燥机排出的接近115℃的蒸汽凝结,用热交换器凝结的热水温度为50~60℃。
这种间接多盘干燥器又称造粒机,立式多层分布,间接加热。
特点:干燥造粒过程中氧浓度小于2%,避免了着火爆炸的危险。颗粒圆形、坚固、无灰尘、均匀,热值高,可作为燃料使用。尾气经冷凝水洗后送回燃烧炉,产生臭味的化合物完全分解,尾气能满足严格的排放标准。
5.流化床污泥干燥技术。
如图5所示,流化床污泥系统工艺框图。

其工作原理是将脱水污泥输送到污泥计量仓库,用污泥泵将污泥输送到流化床污泥干燥机的供给口,分配污泥。流化床污泥干燥机从底部到顶部基本由三部分构成,干燥机最下面是风箱,用于将循环气体输送到流化床装置的不同区域,其底部设有特殊的气体分布板,用于输送惰性流化气体。
中段用于蒸发水的热量将通过加热热油输送到流化床。上部是抽吸罩,用于将流化的干燥颗粒与循环气体分离,而循环气体与污泥颗粒和蒸发的水分离开干燥器。干燥机内干燥温度为85℃,产生的污泥颗粒被循环气体流化,产生剧烈混合。
由于流化床依靠其自身的热容量,停留时间长,产品数量大,即使进料质量或水分波动,也能保证干燥均匀,污泥颗粒和灰尘通过旋转气锁阀通过循环气体带出流化层,污泥颗粒通过旋转气锁阀送至冷却器,冷凝至小于40℃,通过输送机送至产品仓库。
灰尘、污泥细粒与流化气体在旋风分离器分离,灰尘、污泥细粒通过计量螺旋输送机,从灰仓输送到螺旋混合器。在那里灰尘与脱水污泥混合并通过螺旋输送机再送回到流化床干燥机。干燥机系统和冷却器系统的流化气体均保持在一个封闭气体回路。
循环气体将污泥细粒和蒸发的水分带离流化床干燥机。污泥细粒在旋风分离器内分离,而蒸发的水分在一个冷凝洗涤器内采用直接逆流喷水方式进行冷凝。蒸发的水分以及其它循环气体从85℃左右冷却为60℃,然后冷凝,冷凝下来的水离开循环气体流回到污水处理区,冷凝器中干净而冷却的流化气体又回到干燥机,干化污泥由冷却回路气体却冷到低于40℃。
该干化系统的特点是:无返料系统,间接加热,干燥机本身无动部件,故几乎无需维修,但干化颗粒的粒径无法控制。
除上述外还有闪蒸式干燥器、螺旋式干燥机、薄膜干燥器、喷雾式干化器、多效蒸发器、微波干化器、带式干燥机、多床干燥器等,同一类型的干化设备在不同的生产厂家也各有其特点。